電子鎮流器和超靜熒光燈鎮流器的差別
電子鎮流器工作原理
電子鎮流器(Electricalballast),是鎮流器的一種,是指采用電子技術驅動電光源,使之產生所需照明的電子設備。與之對應的是電感式鎮流器(或鎮流器)。現代日光燈越來越多的使用電子鎮流器,輕便小巧,甚至可以將電子鎮流器與燈管等集成在一起,同時,電子鎮流器通常可以兼具起輝器功能,故此又可省去單獨的起輝器。電子鎮流器還可以具有更多功能,比如可以通過提高電流頻率或者電流波形(如變成方波)改善或消除日光燈的閃爍現象;也可通過電源逆變過程使得日光燈可以使用直流電源。
電子鎮流器的工作原理 由于氣體放電燈(如熒光燈、霓虹燈、金鹵燈等)是一種具有如圖1所示V-I特性的負阻性電光源,即為負值,從圖1可以看出,當燈電流上升時,燈管的工作電壓下降,但是供電電壓不會下降,多出的這點電壓加到燈管后會使燈電流進一步上升,如此循環,燒壞燈管或燈管熄滅,所以要使燈管正常工作,應配以如圖2所示的鎮流元件,用以限制和穩定燈電流。這個限流裝置叫做鎮流器。目前氣體放電燈常用的鎮流器有兩種:電感式鎮流器和高頻交流電子鎮流器。由于電感式鎮流器工作在工頻市電頻率,體積大、笨重,還需消耗大量銅和硅鋼等金屬材料,散熱困難、工作效率低、燈發光有頻閃,所以現在一些電光源界的科技工作者紛紛尋找新的鎮流方法,而高頻交流電子鎮流器就是一種有效方法。

電子鎮流器工作原理圖
超靜熒光燈鎮流器工作原理
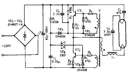
熒光燈電子鎮流器電路是由電源電路、高頻振蕩器和LC串聯輸出電路組成。電路中,電源電路由熔斷器FU、電子濾波變壓器T1、電容器C1、C2、壓敏電阻器RV和整流二極管VD1 - VD4組成;高頻振蕩器電路由晶體管V1、V2,二極管VD5、V D6、電阻器R1一R6、電容器C3一C5和高頻變壓器TZ組成;LC串聯輸出電路由限流電感器L、電容器C6、C7和熒光燈管EL組成。接通電源,交流220V電壓經T1和C1高頻濾波、VD1一VD4整流及C2平滑濾波后,為高頻振蕩器提供300V左右的直流工作電壓。在剛接通電源的瞬間,V1和V2中某只晶體管優先導通,在高頻變壓器T2的藕合和反饋作用下,V1和V2交替導通與截止,使高頻振蕩電路進人自激振蕩狀態,并通過L和C6為EL提供啟輝電壓。當C7兩端電壓達到EL的放電電壓時,EL啟輝點亮。

熒光燈電子鎮流器電路圖